首 页
机构简介
资质荣誉
服务案例
新闻动态
所在位置:
所有产品
>
科技成果
(咨询服务)
限时特惠
距离结束仅剩
天
交易价格:
交易方式:
秒 杀 价:
元 [
]
享受政策:
行业领域:
成熟度:
浏览量:
发布时间:
来源地:天津市-天津市-河东区
产品详情
服务评价
成交记录
有效期内知识产权情况:
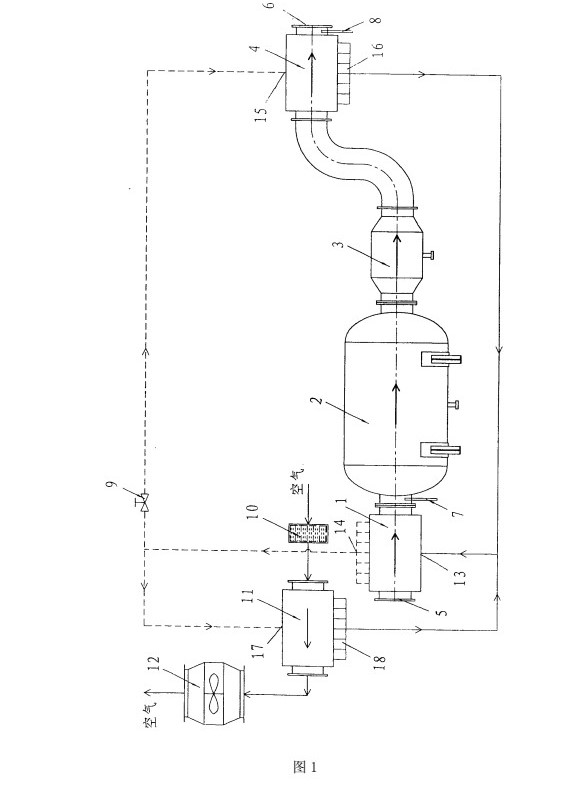
发明专利 一种分离式热管节能型空气预处理系统 CN201210036147.7
详细信息:
成果简介:一种分离式热管节能型空气预处理系统,包括蒸发段,蒸发段的压缩空气出口和冷却器的入口连通,冷却器的出口和气液分离器的入口连通,气液分离器的出口和第一冷凝段的压缩空气入口连通。过滤器的出口和第二冷凝段的空气入口连通,第二冷凝段的空气出口和风机的入口连通。蒸发段的热管工质出口分别与第一冷凝段的工质入口和第二冷凝段的工质入口连通,第一冷凝段的工质出口和第二冷凝段的工质出口分别与蒸发段的工质入口连通。
成果核心创新点:结构紧凑,操作方便,可以做成一体化,也可以因地制宜、分散布置。分离式热管换热器解决了在对空气进行降湿处理时能源的浪费,具有很大的节能优势。
成果详细用途:一种空气预处理装置,具体涉及一种分离式热管节能型空气预处理系统。
预期效益说明:结构紧凑,操作方便,可以做成一体化,也可以因地制宜、分散布置。分离式热管换热器解决了在对空气进行降湿处理时能源的浪费,具有很大的节能优势。
联系我们
孔婷婷
更多推荐